蒸汽電磁閥安裝注意事項-示意圖
電磁閥在工業中是經常使用的,很多人不知道安裝電磁閥需要注意些什么,今天良工閥門小編就來給大(da)家簡(jian)單(dan)的(de)介紹一下。蒸(zheng)(zheng)汽(qi)(qi)電磁閥適用于以蒸(zheng)(zheng)汽(qi)(qi)為原料的(de)加熱(re)器(qi)、散熱(re)器(qi)、烘干機(ji)及紡(fang)織定型機(ji)、蒸(zheng)(zheng)汽(qi)(qi)染色機(ji)、真(zhen)空整修(xiu)機(ji)、蔬菜烘干機(ji)等成套設備蒸(zheng)(zheng)汽(qi)(qi)管路的(de)二位自(zi)動和遠程控制。
一、安裝位置的選擇
蒸汽電磁(ci)閥(fa)(fa)的(de)安裝(zhuang)位置應選擇在(zai)便于操作(zuo)、檢修和維護(hu)的(de)地方。同時(shi),應避免將其安裝(zhuang)在(zai)高溫、潮濕、易(yi)燃易(yi)爆等(deng)環(huan)境條(tiao)件下。此外,還應考(kao)慮閥(fa)(fa)門的(de)控制范圍,以免影(ying)響系統的(de)正(zheng)常運行。
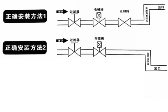
二、連接管路(lu)的布置(zhi)
安裝時電磁閥(fa)線(xian)圈向上(shang)(shang),并保持(chi)垂直位(wei)置(zhi),電磁閥(fa)上(shang)(shang)箭頭或標(biao)記(ji)應與管道流向一致,不(bu)得安裝在(zai)有濺水(shui)或漏水(shui)的(de)地方。
三、電源線的接(jie)線
蒸汽電磁閥(fa)(fa)的電源線(xian)應(ying)按照電氣原(yuan)理圖進(jin)行正確接線(xian)。接線(xian)時,應(ying)注意(yi)電源極(ji)性(xing)與電磁鐵(tie)方向的一致性(xing),以保(bao)(bao)證閥(fa)(fa)門的正常工(gong)作。同時,還(huan)應(ying)使(shi)用符合安全標準的電線(xian)和插頭,以確保(bao)(bao)電氣安全。

四、手(shou)動操作功(gong)能的設置
對于(yu)需要手動操作的(de)蒸(zheng)汽電磁閥(fa)(fa),應在閥(fa)(fa)門(men)上設(she)置明顯的(de)手動開(kai)關標志。在使用過程中,可(ke)以通過手動操作來進行調試(shi)和故障排(pai)除。但(dan)在正式運行前(qian),應確保閥(fa)(fa)門(men)已(yi)經處于(yu)關閉狀(zhuang)態,以防止發生(sheng)意外(wai)事故。
五(wu)、定期(qi)檢查(cha)與維護
為了(le)確(que)保蒸汽電磁閥的正(zheng)常工(gong)作(zuo)和(he)(he)使用壽命,應定期對其進行檢查和(he)(he)維護。檢查內(nei)容包括閥門的工(gong)作(zuo)性能、連(lian)接管路的密(mi)封(feng)(feng)狀況、電源線的接線情(qing)況等。同時(shi),應根據閥門的使用環境和(he)(he)工(gong)況條件,適(shi)時(shi)更換密(mi)封(feng)(feng)件和(he)(he)其他易(yi)損(sun)件,以保證(zheng)閥門的可靠性。
- 上一篇:柱塞閥的作用是什么?柱塞閥工作原理介紹
- 下一篇:高壓止回閥工作原理是什么?